正星加油机接线示意图

发现 20+ 张关于 正星加油机接线示意图 的高清图片素材

20+
相关素材
4K
高清画质
免费
商用授权
游客
永久下载

请将星一三角起动接线图,原理图.画给我.谢谢!

图片尺寸816x612

怎么接电动机,电动机接线端子有上下两排,下排接黄绿红的话,那上排

图片尺寸736x552

1篇文章让你了如指掌!上海民熔电气

图片尺寸962x642

加油机布线 恒山l型加油机_太空加油机,恒山加油机,正星加油机,湖南闽

图片尺寸4000x2250

星三角起动控制接线图ppt

图片尺寸1080x810

电机星三角起动接线图

图片尺寸500x449

星三角启动这样接线对吗?

图片尺寸670x502

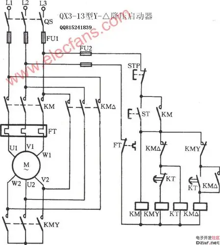
qx3-13型星三角降压启动器电路

图片尺寸986x1099

星三角启动接线图

图片尺寸544x279

星三角启动这样接线对吗?

图片尺寸981x641

星三角起动控制接线图ppt

图片尺寸1080x810

星三角起动控制接线图

图片尺寸1080x810

星三角正确接线图

图片尺寸960x720

加油机电路系统图1(1)

图片尺寸1712x2444

rd54/220-4z电动油脂泵 4升黄油泵 黄油油脂注油器注油机 4l油泵

图片尺寸750x676

星三角正确接线图

图片尺寸920x1302

控制要求:按下起动按钮sb2,电机星形连接起动(220v),电机运转10秒后

图片尺寸624x834

星三角启动电机接线图

图片尺寸920x1302

连城

图片尺寸640x1360

星三角启动在电机接线盒内是如何接的_360问答

图片尺寸540x488

相关推荐

发现更多你可能感兴趣的图组